









U wilt ventileren op basis van CO2 meting. De vraagsturing set van het merk Brink Climate Systems is voor u de oplossing. Zo bent u altijd verzekerd van een gezond binnenklimaat. De set voor vraaggestuurd ventileren op basis van CO2 niveau bestaat uit een driewegklep voor uw toevoerlucht, twee CO2 sensoren en een bedieningsmodule. De Vraagsturing set is uit te breiden met meer CO2 sensoren.
Deze Vraagsturing set is enkel toe te passen op Renovent Excellent toestellen. Hier vindt u de vraagsturing set op basisis voor CO2 niveau voor de RenoventSky toestellen.
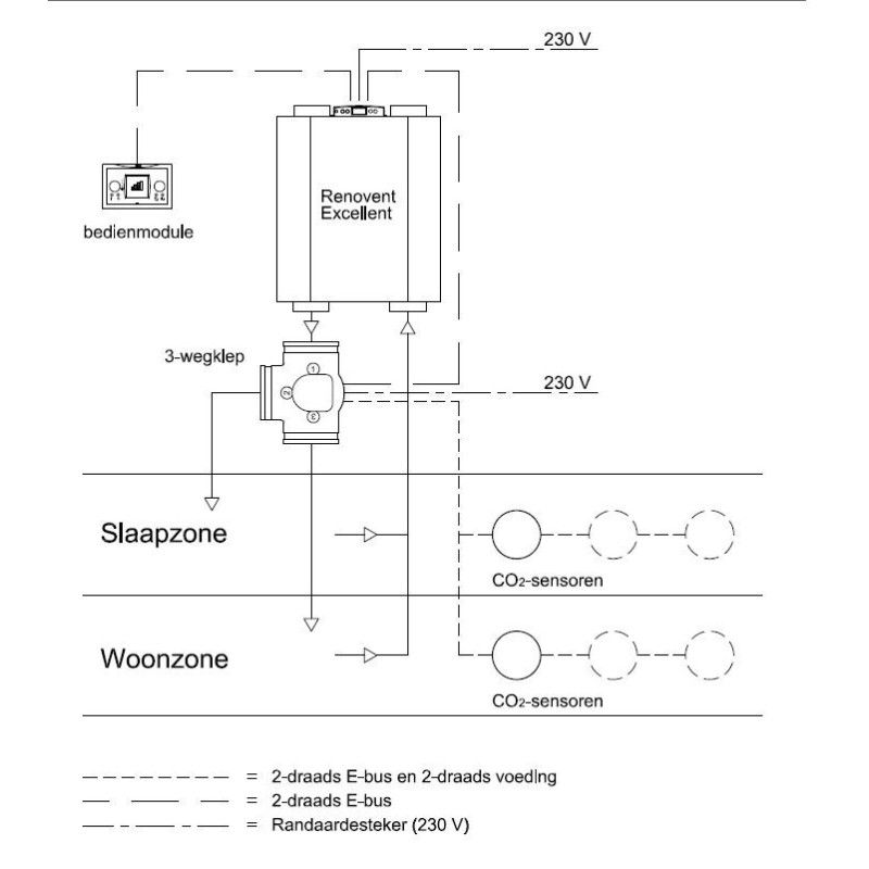
U wilt ventileren op basis van CO2 meting zonder driestanden schakelaar. De vraagsturing set op basis van CO2 meting van het merk Brink Climate Systems is voor u de oplossing. Zo bent u altijd verzekerd van een gezond binnenklimaat en frise ventilatielucht zonder energie te verspillen. De set voor vraaggestuurd ventileren op basis van CO2 niveau bestaat uit een driewegklep voor uw toevoerlucht, twee CO2 sensoren en een bedieningsmodule. De Vraagsturing set is uit te breiden met meer CO2 sensoren, u kunt de de set vraagsturing uitbreiden met maximaal 8 CO2 sensoren.
De set vraaggestuurd vraaggestuurd ventileren op CO2 Niveau heeft een paar grote voordelen.
Opsommend betekend dit voor u;
Energienulshop is úw specialist in ventilatie met WTW vntilatietechniek.
Duurzaam ventileren doet u met Energienulshop.
Vrag hier een offerte aan voor grotere aantallen of technisch advies!
You might also like